



Abstract:The increasing penetration of distributed energy resources in low-voltage networks is turning end-users from consumers to prosumers. However, the incomplete smart meter rollout and paucity of smart meter data due to the regulatory separation between retail and network service provision make active distribution network management difficult. Furthermore, distribution network operators oftentimes do not have access to real-time smart meter data, which creates an additional challenge. For the lack of better solutions, they use blanket rooftop solar export limits, leading to suboptimal outcomes. To address this, we designed a conditional generative adversarial network (CGAN)-based model to forecast household solar generation and electricity demand, which serves as an input to chance-constrained optimal power flow used to compute fair operating envelopes under uncertainty.




Abstract:This paper focuses on home energy management systems (HEMS) in buildings that have controllable HVAC systems and use phase change material (PCM) as an energy storage system. In this setting, optimally operating a HVAC system is a challenge, because of the nonlinear and non-convex characteristics of the PCM, which makes the corresponding optimization problem impractical with commonly used methods in HEMS. Instead, we use dynamic programming (DP) to deal with the nonlinear features of PCM. However, DP suffers from the curse of dimensionality. Given this drawback, this paper proposes a novel methodology to reduce the computational burden of the DP algorithm in HEMS optimisation with PCM, while maintaining the quality of the solution. Specifically, the method incorporates approaches from sequential decision making in artificial intelligence, including macro-action and multi-time scale abstractions, coupled with an underlying state-space approximation to reduce state-space and action-space size. The method is demonstrated on an energy management problem for a typical residential building located in Sydney for four seasonal weather conditions. Our results demonstrate that the proposed method performs well with an attractive computational cost. In particular, it has a significant speed-up over directly applying DP to the problem, of up to 12900 times faster.




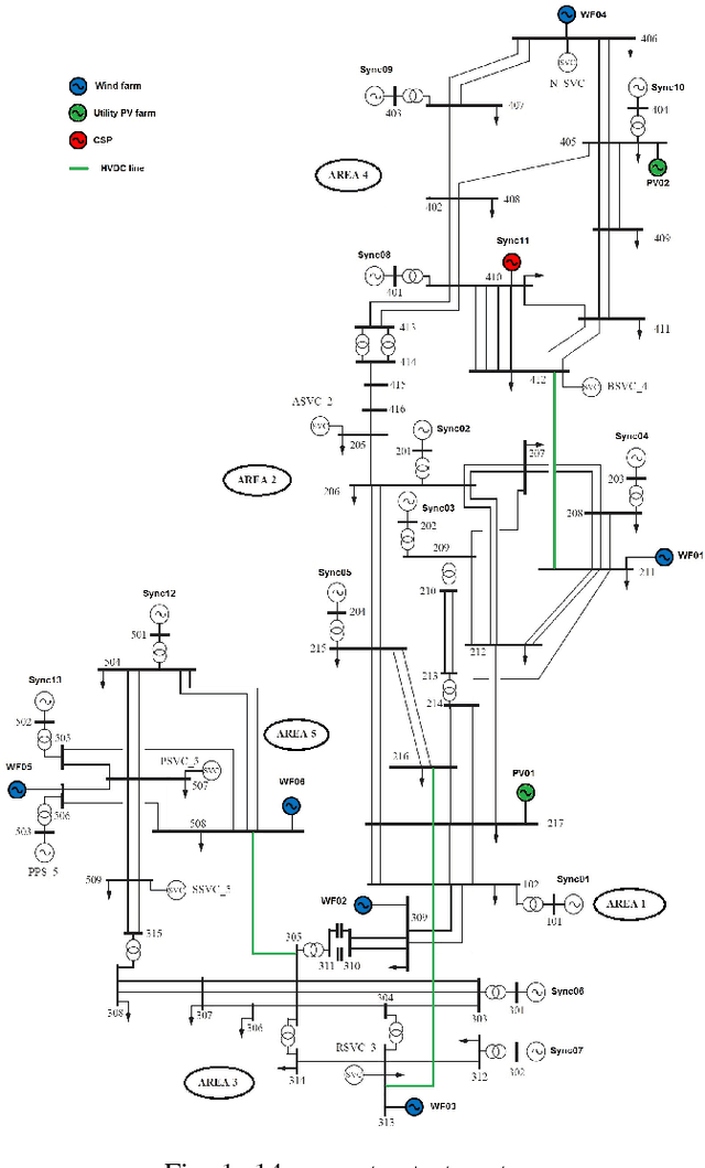
Abstract:Future grid scenario analysis requires a major departure from conventional power system planning, where only a handful of most critical conditions is typically analyzed. To capture the inter-seasonal variations in renewable generation of a future grid scenario necessitates the use of computationally intensive time-series analysis. In this paper, we propose a planning framework for fast stability scanning of future grid scenarios using a novel feature selection algorithm and a novel self-adaptive PSO-k-means clustering algorithm. To achieve the computational speed-up, the stability analysis is performed only on small number of representative cluster centroids instead of on the full set of operating conditions. As a case study, we perform small-signal stability and steady-state voltage stability scanning of a simplified model of the Australian National Electricity Market with significant penetration of renewable generation. The simulation results show the effectiveness of the proposed approach. Compared to an exhaustive time series scanning, the proposed framework reduced the computational burden up to ten times, with an acceptable level of accuracy.